晨越建管集團青海玉樹國慶水庫項目部 鄭文博
摘要:20世紀80年代末,自我國引入了項目風險識別管理技術以來,隨著我國經濟社會的發展,在一些大、中型項目的建設和運營實施中,各大管理機構以及工程管理部門逐漸發現提前識別出項目建設中的相關潛在風險因素,并加以控制和優化,對項目能否順利實施產生了產生了不可估量的重要影響,并取得了明顯的項目管理經濟優勢。然而,目前大多數國內企業還沒有意識到項目建設風險管理的重要性,也沒有建立專門的風險危害預防評估組織或部門。對于如何提高項目管理水平,控制項目投資決策到項目竣工投產、運行階段之間的不確定風險因素任然處于一片茫然階段。
本文以高原地區的青海省國慶水庫工程為例,在項目建設管理過程中從工程風險識別和分析出發,系統的運用過程法、經驗統計法和檢查表法等風險分析控制方法對水庫規劃、建設和運行中涉及的風險因素進行識別,并根據工程設計和運行情況確定各風險因素的產生、發展和終止過程,深入分析定性影響的相關內外部條件,對各風險因素進行局部和整體評價,并提出相應對策,以期在水庫建設和運行過程中進行系統的風險管理,以確保項目的順利實施和正常運行。本文以工程“整體到局部”聯動的視角從體系中探析風險因素發生的可能誘因,并針對性的提出工程風險管理對策,力圖為今后類似工程建設提供預判性的風險管理經驗及理論參考。
關鍵詞:水庫工程;項目建設管理;風險管理;體系研究分析
1.緒論
目前,隨著我國建筑市場對外開放程度的逐步加大,投資主體眾多,工程項目和項目管理呈現出規模化、復雜化、多元化的綜合發展態勢。國內工程項目因受到投資大、施工復雜、工期長、涉及單位眾多等諸多特點因素影響,工程項目在建設和運營過程中會受到來自不同維度的各種不確定風險因素的影響。如果相關風險因素不能得到有效識別、防范,將難以保證項目目標的順利實施,甚至會導致出現重大損失。因此,如何識別工程項目中存在的相關風險因素,并有效地加以防范和監控,是項目建設和運營能否順利高效實施的前提。本文以晨越建管集團承擔的青海省玉樹市國慶水庫為例,對水庫設計、建設和運行中涉及的相關風險因素進行識別、分析和評價,并提出相應對策,對水庫建設運行全過程進行系統的風險管理,以期為實施類似項目的風險管理起到借鑒作用。
2.國慶水庫工程風險分析
2.1工程概況
玉樹市國慶水庫位于青海省西南部,扎西科街道果青村扎西科河支流果青溝的西支溝河流中上游地震斷裂帶處(庫區地址如圖1-1所示)。區內地形以山地高原為主,整個地形呈西北和中部高,東南和東北低,地形復雜、地勢高聳,地貌以高山峽谷和山原地帶為主,間有許多小盆地和湖盆,區內平均海拔4493.4m。長江、黃河、瀾滄江三大河流均發源于該地,素有江河之源和中華水塔之美譽。

全市縱跨長江與瀾滄江兩大水系,兩大水系支流通天河、巴塘河、巴曲河在玉樹市境內流過。扎西科河屬于巴塘河一級支流,貫穿玉樹市全境,在城市下游匯入巴塘河。因此水庫原水水資源豐富,水質良好穩定。集水區目前的水質基本上為一級,所有主要水質指標均符合地表水環境質量標準。國慶水庫工程建成后,將成為玉樹市最大的水源供給地,預計將為玉樹市區17.5萬人和2萬頭牲畜提供居民生產、生活用水,以及為玉樹市區周邊3萬畝生態林地和2000畝設施提供農業灌溉用水。

圖1-1
水庫所處地水沙條件的復雜變化,河水湍急,自然條件諸如暴風、暴雨、暴雪、冰雹、強紫外線和山體坍塌滑坡、堿水貫流很是常見。此外,本工程位于4400m高原,且規模大、工期長、系統復雜、影響因素眾多、加之自然環境惡劣、施工條件差,因此在施工過程中面臨著日較差大,年較差小,冬季長而寒冷,夏季短而涼爽,一年無明顯的春、夏、秋、冬之分,只有寒、熱兩季之別,降水集中,干濕季節明顯等氣候特點。以及高原人工、機械效率嚴重降低及地震、滑坡等各種不利風險因素與。
這些風險由于工程實施而終與工程項目建設和管理呈現出直接相關,水庫的建設和運行不僅涉及到設計、施工和管理等方面,還存在著各種各樣的不確定風險,而國慶水庫工程是玉樹市最重要的供水工程,特別是在玉樹市長期缺水的飲水安全困難背景下,如果未能及時規避重大項目風險,可能造成嚴重的社會、經濟和政治損失。因此,有必要對水庫工程建設和運行中的主要風險因素進行識別和分析,并采取有效的防范和應對措施,有效地控制和規避風險。
2.2工程風險識別
根據長期從事水資源管理和風險管理的經驗,重大工程項目的風險涉及政策、經濟、自然、技術、管理等多個方面,不能只從一個方面識別風險因素。同時也要根據項目的特點采用多種風險因素識別的方法,在最大程度上分析水庫工程在策劃、設計、施工和安裝過程中可能產生的風險因素。
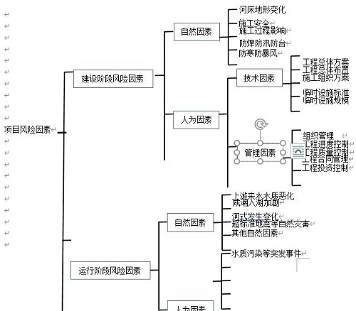
本文從三個方面分別論述項目的潛在風險因素對于整個施工過程、項目實施順序和工作分配結構(WBS)的影響,通過采用過程法、經驗統計法和檢查表法以及列表法等不同質量統計方法綜合識別項目的風險因素,其項目的總體風險是完全可以有效控制的。因此,將水庫工程的風險因素按不同的分類方法進行分類,能夠更好地分析和控制項目實施中的相關風險。


圖2-3:按項目實施階段與設計有關的風險因素分解示意圖
因水庫工程的設計和運行一直是全過程的,為了保證項目的順利實施和運行,有必要對與設計相關的風險因素進行識別和分類,以便對設計風險因素進行識別控制。
2.3工程風險分析與評估
為了詳細分析和評估水庫工程建設和運行過程中的相關潛在風險,根據工期建設風險和運營期風險兩個階段,本文主要從自然風險因素和人為風險因素兩個方面進行分析和評價。而風險分析方法一般包括風險評估法、定性評估法、主觀估計法、蒙特卡羅模擬法;誤差分析法、定量風險評估法等。鑒于項目屬于大型公益性項目,很難量化不同風險因素對項目的影響,技術難度和工程各部分的重要性,使以下主要采用定性分析的方法進行了分析和評價。施工期自然風險主要包括河流變化、施工安全、施工過程影響、防寒、防汛、防暴風、冰雹及超標準洪水等自然風險因素。
(1)河床地形變化對水庫建設的影響
國慶水庫工程位于玉樹市果青溝西溝唐古拉準地臺北部的巴塘臺緣褶帶部位,主要河流有巴塘河和扎西科河,二者在結古鎮匯合后以下河段稱之為扎曲河,最終注入通天河,屬長江上游通天河水系。工程周邊主要由兩岸山地、河床灘地及坡地構成(如圖3-1所示)。由于本區域距兩個一級構造單元唐古拉準地臺分界的烏蘭烏拉湖~玉樹南深大斷裂帶(26km)和玉樹~甘孜斷裂帶(1.4km)較近(圖3-2、圖3-3)。

圖3-1:工程周邊現狀河勢圖

圖3 2:工程區地震動峰值加速度區劃圖
(注:國標GB18306-2012(1:400萬))

圖3 3 工程區地震動反映譜特征周期區劃圖(注:國標GB18306-2012)

圖3-4工程場地區域地震構造圖
該兩條深大斷裂帶,均為全新世活動斷裂,沿斷裂帶地震活動頻繁、強烈(如2006年7月18日玉樹上拉秀5.6級地震、2010年4月14日玉樹7.1級地震,2018年5月5日玉樹5.5級地震)。加之本區域其他活動斷裂帶共計發育9條規模較大的區域活動斷裂,以NW走向為主,其中全新世活動斷裂5條,晚更新世活動斷裂4條,(圖3-4所示)。區域斷裂構造展布方向主要為NW、NNW向,分述如下:受長江徑流和近岸河流流量的影響,水環境中的水動力條件非常復雜。在自然條件下,該地區河勢復雜多變。
近年來,由于受到地震和山體滑坡影響,上游河道沉沙積聚變大,河道變窄,原巴塘河河道逐漸扭曲變化。隨著巴塘河上游采砂及山體滑坡沉沙積聚影響,巴塘河不斷受到沉沙及堿水侵蝕。一方面,導致水庫擬建大壩區壩區水上、水下地形發生變化,大壩必須采取高強度抗震設防要求,增加了工程投資規模和施工難度。另一方面,由于河道沉沙及堿水大大量注入,直接威脅擬建水庫后期運行的整體穩定性,進而影響水庫的整體安全和飲水質量降低。在當前自然條件下,隨著流域系統的逐步變化,風險發生的可能性逐步增大,因此河流相關地形的變化是影響工程建設的主要因素之一。
(2)施工安全及相關風險因素
針對大壩修建的自然條件、性質、設計和施工特點,結合已有工程的經驗,對本工程的技術條件、性質、設計特點、材料設備供應等進行了分析,從技術和管理角度分析指出本工程存在以下施工風險因素:
A、水庫工程位于4100米高海拔地區,項目所在水域暗沙較多,受地震和山體滑坡、采砂等多重動力因素的影響。河道水環境中的水動力條件變化非常復雜。水庫的建設和灘涂、底質的保護必須在開通山體導流洞,完成臨時導流系統之后方可進行。
B、工程規模巨大,建設內容多樣,包括開挖新建一座56米高,300米長的瀝青堆石大壩、取水泵閘門、導流洞工程、溢洪道工程、交通洞工程、管理用房工程。建設施工周期緊、難度大、氣候條件差、交叉口多、技術要求高,且山體存在大量Ⅴ級風化巖層,施工過程異常復雜。因此,在施工過程中存在重大管理和技術風險。
C、項目水庫水源沉沙量大,相應的入庫沉沙量也大,因此水庫存在沉沙淤積影響庫容的風險。
D、該工程溝線長,溝渠基礎波動大,水流影響大,水流流態復雜。在施工過程中,更換水頭和河灘的風險很高。
E、該項目石料用量大,瀝青心墻填筑須完全采用堿性骨料。但工程所在地堿性骨料供應集中。目前,市場供應緊張,骨料采購供應能否滿足設計要求是保證項目順利實施的關鍵。
F、本工程防滲要求高,所需液態灌漿數量巨大(約400萬)立方米)。集中供應水泥和控制灌漿質量是保證項目能否順利實施和控制項目投資的關鍵。
G、工程整體處于4100m高海拔地區,存在嚴重人員缺氧、施工機械效率減半、暴風、暴雨、暴雪等不利天氣頻發,山體巖層風化、垮塌滑坡嚴重等各種相關不利施工作業條件等風險因素。
H、由于工程整體處于4100m高海拔地區,因此在施工過程中面臨著日較差大,年較差小,冬季長而寒冷,夏季短而涼爽,一年無明顯的春、夏、秋、冬之分,只有寒、熱兩季之別。工程處于兩季施工,必須經過漫長的冬季和短暫的河流季節,因此在建設期間存在冬季寒潮和夏季防暴雨、防暴風、以及人員缺氧引發的窒息、腦肺水腫等人員安全風險。
上而述建設風險因素發生概率較高,事發后會造成嚴重后果。至少可以對項目的質量和成熟度產生重大影響,甚至可能導致項目投資規模的大幅增加。因此,上述施工風險因素是國慶水庫水庫工程建設和管理的主要風險因素之一。
(3)施工過程對兩岸山體及上下游河灘面影響
由于新建大壩較長,大壩各部分同時施工,上下游進水塔及出水口閘室工程以及大壩基坑大挖設和導流洞體的同時施工,導致工程風險因素呈直線上升。未保障工程的順利進行,在初步設計中采用了數學流量模型來檢驗施工順序和設計控制,因此水庫工程的施工建設擬采取和擬采取的措施如:根據設計工藝能力進行“超前隧洞超前支護、超前灌漿”,以及“余排入溝渠”等必要的技術保護措施,但由于水庫工程區的河道的水動力條件和山體的穩定性系數極其復雜和敏感。項目所在地的河床表面為崩坡積物或沖洪積物等松散堆積物堆積形成的絲綢土,由于水流的作用,很容易提升和移動。在施工期間,兩岸山體由于機械的擾動,山體的V類巖層存在大面積坍塌滑坡的風險。因此,施工對河灘和山體的影響已成為項目建設的主要風險。
3.水庫工程主要風險應對
3.1河床地形及山體變化影響對策
鑒于正在建設的水庫項目由于河流地形變化而產生的風險,玉樹市組織西北勘測設計院和晨越建設項目管理集團股份有限公司結合實測數據進行風險分析,2015年5月至2016年7月河流管理與數理模型研究的發展分析基于水庫周圍河流管理的歷史和最新發展,論證了水庫建設的可行性,前提是:周圍河勢的發展可以合理預見,以便為項目計劃提供依據和布局。結果,通過對河道設備演變過程、數學模型和物理模型的分析表明:水庫所在水域河道演變近期相對穩定,但工程近場區發育甘孜玉樹斷裂和玉樹南斷裂為發震斷層,具備發生7級以上地震的可能,水庫場地距離甘孜-玉樹斷裂1.4km左右,距離西金烏蘭湖—玉樹南斷裂19km,兩條斷裂對工程場地影響較大,水庫蓄水造成的應力變化有可能改變原有的應力狀態,有誘發小級別地震的可能。
而砂巖、板巖等節理裂隙張開度差,就透水性而言透水性相對較弱,且由于庫區處于擠壓應力狀態,使構造帶的導水性下降,不利于庫水向地下深部滲透,加之基巖頂板及基巖裂隙水高于庫水位,從某種程度上限制了水庫誘發地震的發生。從庫深和庫容上看,水庫誘發地震的可能性小。因此水庫產生誘發地震的可能性較小。
通過對兩岸山體的噴錨加固、削坡處理和定期河道清理極大的改善了河道的沉沙淤積和山體滑坡坍塌的,因此修建國慶水庫是對果青溝兩岸山體及河道改造的一個很好的機會。否則隨著時間推移,自然水系及兩岸山體將繼續向不利方向發展。由于施工期間場地變化因素復雜,現場地形和水文調查資料前期相對較少。因此,建議在工程建設過程中進一步加強水文、地形測量工作,以便根據流域及地形變化進行必要的技術調整。在自然條件下,兩岸山體隱患不能完全處理。因此,應強調預防山體坍塌滑坡的安全措施。
3.2施工安全及對策措施
針對建筑物的條件、性質、設計和施工特點,從技術和管理角度提出了相應的風險緩解措施,具體如下:
(1)針對工期緊、難度大、交叉作業多、技術要求高等因素可能帶來的管理和技術風險,采取的對策是:合理招標,確保工程按計劃進行;選擇信譽好、經驗豐富、技術水平高、勇于創新的設計單位和施工單位,確保設計和施工作業精益求精。通過公共采購選拔合作單位信譽,必須建立一個高效、快速的信息和反饋系統,實行設計、施工動態管理。根據實施期間安裝條件和條件的變化及時采取行動,確保各項施工工作符合總體設計方案的要求,建立強有力的組織、指揮、協調、決策和保障體系。
(2)項目一次截流和二次截流風險的應對措施是:認真分析,深入檢查,精心設計:截流。深入學習,借鑒經驗,把握重點,開拓新思路,研究新的截流方案。建議對導流系統和配套系統布局進行綜合比較和選擇;委托專業技術人員著重研究導截流過流防護方案;準備沙袋和臨時圍堰封閉施工的措施。
(3)對山體滑坡坍塌及導流洞過流量的對策是:采用數理模型進行全過程和全過程的動態模擬計算和試驗,并采取有效的技術措施及時地保證項目的安全。在設計過程中,對每一級保護進行檢查和探索,以確保設計的質量;在整個施工安裝期間,因先進行邊坡的安全支護,并建立安全監控措施,每天安排專人進行現場檢查;當局部出現保護損壞或腐蝕時,應及時采取補救措施和加強整改措施。
(4)針對項目中大量石料招標的風險,提出如下對策:深入研究石料的開采和供應,從石料的開采、運輸、采購等環節進行流程化;必要時,必須選擇相應的采石場;建設單位應按設計要求擴大礦山規模,作為本項目的主要供應設施,保證石材供應。以及提前準備材料和盡快準備材料的可能性。
(5)開展采石場的采掘工作,嚴格按照采石場的采石量和采砂量的要求,對采石場進行采砂量和采石量的集中調查,選擇合適的采礦設備和工藝。
(6)針對工程處于高海拔地區、人員缺氧、施工機械效率降低,自然環境惡劣、施工作業條件差采取的對策是:1、積極招聘使用當地勞動力,減少人員對氣候的不適用。2、加大工程的施工機械儲備及運作時間,做到人停機不停。3、調整人員的施工作業時間,采取輪班制,做到施工倒班時間上午間隙。4、采用防寒、防雨、保暖施工措施,實現全天三班制施工。除以上措施外更應深入研究施工新技術、新方法,例如在施工區域建立供氧室,及時給施工作業人員供氧休息,減少高原缺氧的不利因素。此外,還可以運用只能機械裝置,減少人員工作強度和對人工的需求以及其他新技術、新方法。
(7)針對施工和施工過程中的防寒、防臺風、防汛的風險,采取的對策是:除積極采取防寒、防暴風、防汛措施外,應嚴格按照設計要求,在滿足防寒、防臺風、防汛要求,強調人員培訓、預防感冒和人員危險源識別及緊急情況下的自救措施和相應的管理體系應急措施和計劃;
3.3施工過程對兩岸山體及上下游河灘面影響
根據對水庫周邊山體、河流發育情況的分析結果,國慶水庫在實施修建后對兩岸山體進行了大面積的危巖削坡和噴錨加固處理,基本上完成了庫區壩體兩岸山體的全面加固。但對于壩體區域外的山體任然處于原始狀態,在水庫工程建設運行后,在蓄水應力的作用下,存在大面積坍塌滑坡的風險因素,應在蓄水前安排人員做全面巡查上報處理。
而水庫工程在修建后,為保障庫區庫容及水質的穩定性,需對上游河流進行全面清淤和定期清淤處理。并加大對上游山體、河流的防護整治工作,長期以往,將能極大的改善庫區所在地的山體、河流地勢地貌,并減少對下游河流的沉沙淤積以及水質改善。
3.4大壩固結、帷幕灌漿填料
結合水庫工程,從設計技術和施工控制兩方面對大壩固結和帷幕灌漿的影響進行防治,具體措施為:
A、在設計上應積極做好地質勘探工作,結合地質勘探報告,嚴格按照現行國家《水工建筑物水泥灌漿技術規范》(SL62-2014)、《水利水電工程注水試驗規程》(SL345-2007)、《水利水電工程鉆孔壓水實驗規程》(SL31-2003)以及《水工混凝土施工規定》(SL677-2014)等標準規范制定本項目的灌漿設計文件和要求;
B、灌漿開工前做好技術交底工作,加強施工各級人員對灌漿設計意圖和要求的充分理解;
C、提前做好水泥招標采購工作,保證灌漿物資的供應;
D、安排專業工程師現場旁站監督灌漿施工質量,并及時查驗關鍵檢測數據;
E、對于關鍵滲透值大于國家現行標準5Lu的,應組織相關技術人員召開會議,商討問題原因及應對方法;
F、對于滿足齡期的灌漿檢查孔,應及時鉆孔取芯,檢查水泥漿液與巖石的結合情況。對于不符合要求的應組織技術管理人員進行分析,并出具整改報告;
G、聘請第三方專業質檢團隊,對所做灌漿質量進行抽查嚴重,檢查灌漿質量的符合性。
3.5工程超標準防洪度汛措施
而對于超標準防洪度汛預案則是除備齊防洪度汛物資外,加大與當地氣象部門對接,及時了解氣候變化走向。除此外之外更是要成立防洪指揮部,建立度汛值班制度。防汛主要負責人在一線指揮,其他人員隨時待命。并在各河道流量口架立水位尺,每天安排人員檢查報備水位變化,并在防洪物資儲備區再加大土工布袋及沙料的儲備工作。
4.結束語
綜上所述,工程建設由于受到投資大、工期長、施工工藝復雜多變、參與主體單位眾多等相關因素影響,風險管理已成為工程建設中質量、安全控制和再提高的一個無法回避的問題。如果不能有效識別預防,將會項目目標的順利實施造成相關影響,甚至導致嚴重后果。因此,如何有效地防范和控制風險因素,已成為我國建筑行業整體建設水平能否再次大幅提升的重要關鍵因素。
參考文獻:
[1]董育武, 趙定亮, 郭淮. 中小水庫維護加固工程的投資風險控制研究[J]. 地下水, 2019, 041(006):243-245.
[2]邢延霞. 探析水庫大壩工程建設運行的監測要點及其安全管理[J]. 建筑工程技術與設計, 2018, 000(034):2575.
[3]張寶寧. 探究水庫運行管理風險及其控制策略[J]. 市場調查信息(綜合版), 2019(5):00171-00171.
[4]溫公均. 水利工程建設風險的防范措施及其策略[J]. 建筑工程技術與設計, 2018, 000(020):2674.
[5]仕平 尹. 建筑項目工程建設中的風險管理及其措施分析[J]. 建筑技術研究, 2019, 2(3).
[6]閆加賀. 基于工作危害分析法的建設工程檢測實驗室風險管理研究及應用[J]. 工程質量, 2019, 037(008):23-26.
[7]彭凌. 試述水庫工程維護管理的風險及應對[J]. 中國室內裝飾裝修天地, 2020, 000(003):391.


